全国服务热线:​
400 039 6018
您的位置:首页 > 文章详细
从毛坯到网红打卡地标!!双月湾案例告诉你,一站式水处理有多省心!
【发布时间】:2026/1/20 10:47:05 【类型】:行业动态 【点击次数】:155

拥有“中国马尔代夫”美誉的惠州双月湾,是盛夏暑假出游的顶流目的地。


这片坐落于惠东县平海镇的滨海秘境,因鸟瞰形态宛如两轮新月而得名,壮阔海景与各色汤泉泡池相映成趣,成为无数游客慕名奔赴的网红打卡地。


图片

图片


这份“颜值与质感并存、美观与安全兼具”的度假体验,背后离不开侨毅水科技的全链路匠心赋能——从项目签订、图纸设计到落地施工、设备配置与后期保障,我们以一站式泳池水处理整体解决方案,让每个泡池都成为经得起时间与客流考验的精品工程。



 一、从毛坯到网红:全流程把控,见证泡池蜕变   


在双月湾温泉项目中,侨毅水科技核心打造两大爆款泡池群,以精细化服务贯穿项目全生命周期,实现从毛坯土坑到网红地标华丽蜕变。


其中,35立方米的白色梦幻池,凭借纯净雅致的颜值成为园区核心打卡点,随手一拍皆是大片质感!


另有17个直流直排泡池,单个容积覆盖5.2~22.9立方米,可满足家庭休闲、多人欢聚等多场景需求。项目启动后,我们即刻搭建全流程管控体系,前期精准勘测场地工况,设计阶段深度融合滨海美学与实用功能,施工环节逐点打磨工艺细节,每个步骤都精益求精、绝不敷衍。


图片

图片

图片

图片

图片

图片

配套搭建的循环、过滤、消毒、恒温、加热五大核心系统不仅精准适配双月湾高温高湿的气候特点与旺季大客流需求,更严格遵循《游泳池给水排水工程技术规程》标准,全方位保障泡池平稳落地,顺利从荒芜毛坯蜕变为游客争相打卡的网红美景地。



   二、硬核技术加持:定制化方案,守护水质安全  


颜值是泡池的“吸睛点”,而水质安全才是长久运营的“生命线”。侨毅水科技以深耕行业多年的专业积淀为支撑,为双月湾泡池量身定制专属水处理方案,让清澈水质与安心体验双向奔赴。


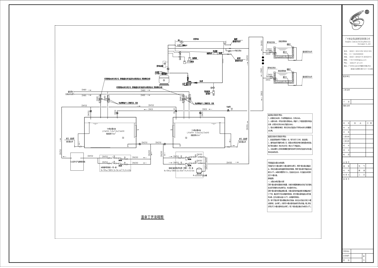
图片

(双月湾泡池水处理方案设计图纸)


白色梦幻池采用科学顺流循环方式,搭配循环水泵、过滤砂缸、紫外线消毒器等核心设备,构建起“循环-过滤-消毒-恒温-加热”全链条水质保障体系。其中,紫外线消毒器以纯物理杀菌方式破坏微生物DNA,杀菌率高达99.9%。


17个直流直排泡池则结合单个池体容积差异与使用场景,针对性配置恒温加热系统,实现水温精准恒定,兼顾游客舒适体验与节能需求。


图片
图片
图片






我们坚决摒弃“一刀切”模板化方案,根据每个泡池的功能定位、空间尺寸与客流承载力定制专属方案,既守住网红颜值的视觉冲击力,又以专业水处理技术让池水卫生指标全程达标,让游客可放心沉浸于度假时光。



   三、一站式服务闭环:从图纸到现实,全程无忧交付  


作为泳池水处理领域的资深服务商,侨毅水科技的核心竞争力,在于构建了“项目签订-图纸设计-现场施工-设备配置-验收交付”的全链路一站式服务闭环。

图片


我们拥有专属专业团队,涵盖设计、施工、设备、售后等全岗位人才,无需第三方介入,即可高效实现从抽象图纸到实景工程的落地转化。多年来,侨毅水科技凭借全流程负责的服务态度、过硬的专业技术与完善的售后保障,完成了众多五星级度假酒店、商业泳池等优质项目,广受客户与市场好评。


无论您是打造网红打卡泡池,还是升级现有泳池设施,我们都能提供量身定制的整体解决方案,让您告别多方协调的繁琐,轻松拥有兼具颜值与安全的高品质泳池。


Copyright 2019-2025 www.91-yh.com All Rights Reserved 广州市侨毅水处理科技有限公司 版权所有
《中华人民共和国电信与信息服务业务经营许可证》 粤ICP备18092232号 网站制作:晴日玄鸟